Model
Fragmentasi Sistem Basis Data Terdistribusi
Studi
Kasus Sistem Member Warnet
Dibanyak tempat warnet kita pasti
sering menemukan beberapa warnet menyediakan sistem pendaftaran sebagai member
dengan keuntungan mendapatkan potongan harga dibandingkan dengan user yang
tidak mendaftar sebagai member dengan tujuan agar member ini kedepannya menjadi
seorang pelanggan tetap warnet tersebut.
Yang menjadi permasalahan adalah jika
kita telah mendaftar di sebuah warnet “A” dan warnet “A” tersebut memiliki
banyak cabang tempat di lokasi lain. Prosedur pendaftaran ulang di cabang lain
tersebut bukanlah hal yang efektif, sehingga diperlukan sebuah sistem di
database billing yang terintegrasi ke semua cabang lokasi warnet tersebut.
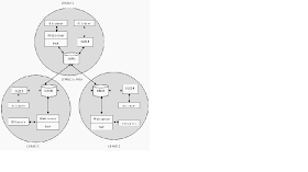
Oleh karena itu dibutuhkan sebuah
sistem basis data terdistribusi yang didasarkan atas skalabilitas dan
perkembangan di masa yang akan datang, seperti perkembangan jumlah member atau
perkembangan jumlah cabang pada bisnis warnet tersebut.
Sistem terdistribusi adalah sebuah
bentuk arsitektur sistem dimana komputer-komputer di warnet tersebut berdiri secara
otonom tetapi dapat tetap saling berkomunikasi dan berbagi informasi tanpa
memperdulikan dimana komputer itu berada.
Studi Kasus
Dalam
kasus ini kita menggunakan beberapa diagram sebagai berikut,
ERD, Entity Relationship Diagram
digunakan untuk memodelkan struktur data dan hubungan antar data, karena hal
ini reatif kompleks maka kita menghilangkan proses yang harus dilakukan.
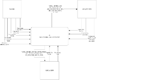
DFD pada sisi server ini digunakan untuk merancang aplikasi billing yang berjalan di sisi server. Pengguna sistem ini antara lain Operator, Admin, dan Manager. Adapun fungsi billing server untuk memonitoring data transaksi, menginput data serta melihat laporan dan hanya digunakan untuk pihak internal warnet / game center.
DFD Server level 0
DFD Billing Client Level 0
Desain tipologi jaringan
Desain Arsitektur Aplikasi
Rancangan Pendistribusian Data
Rancangan Fragmentasi Data
Integritas Data
Dari ERD diatas dapat kita buat
beberapa integritas data, contoh kita akan membuat integritas data pada tabel
transaksi, beberapa contohnya akan seperti ini,
create
table transaksi(
id_transaksi
varchar2 not null,
client
char(100),
tanggal
date,
jam_masuk
number,
jam_keluar
number,
biaya
double,
constraint
pk1 primary key (id_transaksi),
constraint
un1 unique (client),
constraint
c1 check (biaya > 0),
constraint
c2 check (jam_masuk < jam_keluar)
)
Concurrency
Dalam studi kasus ini kita bisa
mengambil contoh concurrency dari pengaksesan data pendaftaran member secara
bersamaan dari masing-masing cabang warnet. Kemungkinan masalah concurrency
yang mungkin terjadi adalah deadlock atau situasi dimana dua atau lebih
transaksi dalam kondisi wait-state, satu sama lain menunggu lock dilepaskan
sebelum memulai.
Keamanan Data
Data yang disimpan pada database dienkripsi terlebih dahulu agar
tidak bisa diakses dan dibaca oleh orang lain diluar sistem.
Transaksi
Dalam
studi kasus ini bisa terjadi kemungkinan munculnya beberapa permasalahan seperti
REAPETABLE READ atau Transaksi membaca
ulang data yang telah di baca sebelumnya karena data tersebut telah di
modifikasi oleh transaksi lainnya. Dalam kasus ini kita dapat contohnya adalah
jika ada user yang mengedit data member dirinya sedangkan ada sebuah manajer
yang ingin melihat data member, maka Repetable Read kemungkinan dapat terjadi. Oleh
karena itu dibutuhkan penguncian pada level baris (row) sehingga jika data
member tersebut di edit tidak akan terjadi permasalahan repetable read.
Referensi
www.unisbank.ac.id/ojs/index.php/fti1/article/view/115/110







Tidak ada komentar:
Posting Komentar